当前位置: 首页政务公开重点领域信息公开权力运行及公共监管权责清单

贵阳市发展改革委权力运行流程图

发布日期:2019-11-25 16:06 浏览次数:0次 字体:【    

1、权限内企业(含外商投资、中外合资企业)、事业单位、社会团体等投资建设的固定资产投资项目核准流程图

业务电话:0851-87989075,0851-87989022,0851-87989426; 监督电话:0851-87989076

法定期限:20个工作日(不含听证、评估或专家评审等时间)。

承诺期限:条件完备的3个工作日内(不含听证、评估或专家评审等时间)。

2、权限内固定资产投资项目节能评估和审查流程图

办理机构:贵阳市发展和改革委员会

业务电话:0851-87989426; 监督电话:0851-87989076

法定期限:20个工作日(不含听证、评估或专家评审等时间)。

承诺期限:条件完备的10个工作日内(不含听证、评估或专家评审等时间)。

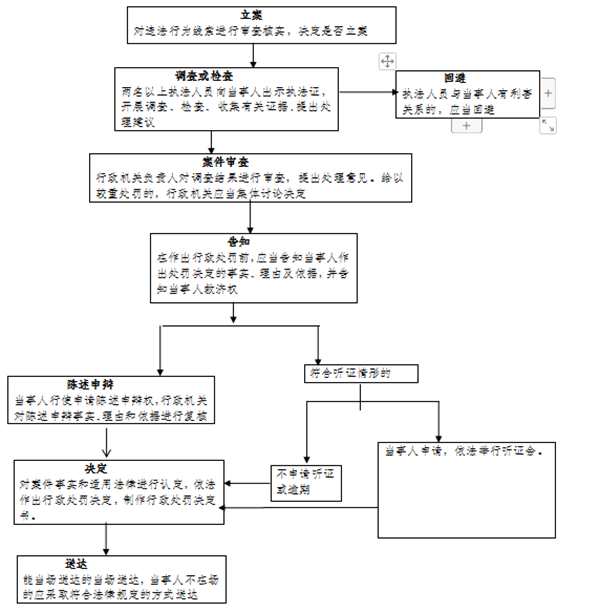
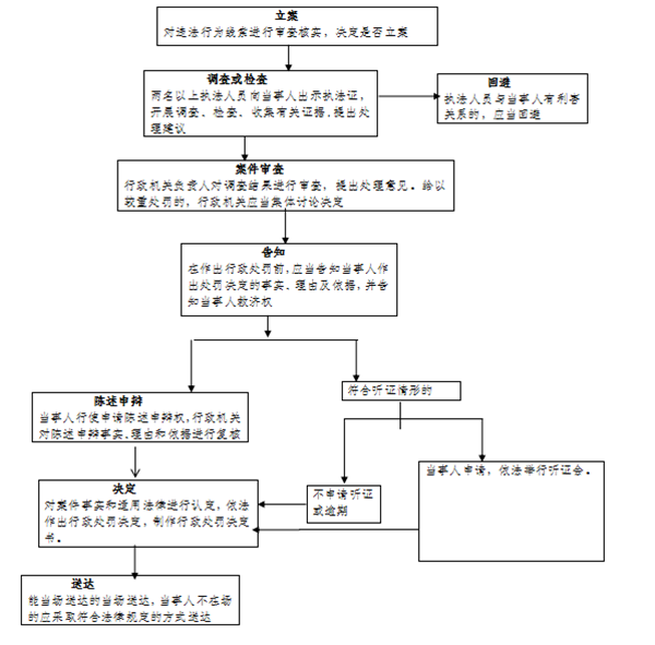
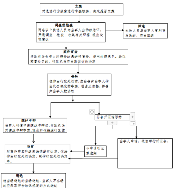
3、对固定资产投资项目建设单位开工建设不符合强制性节能标准的项目或者将该项目投入生产、使用的处罚流程图

办理机构:贵阳市发展和改革委员会

业务电话:0851-87989425; 0851-87989426

监督电话:0851-87989076

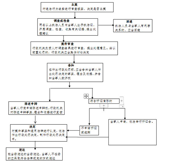
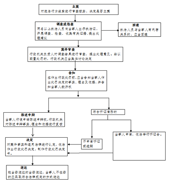
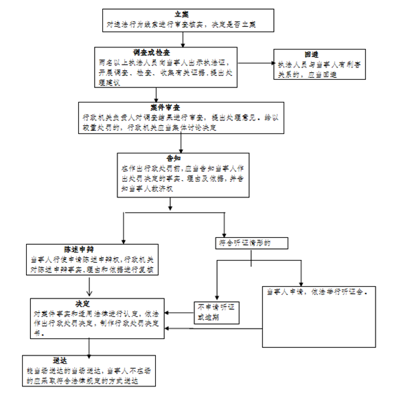
4、对使用国家明令淘汰的用能设备或者生产工艺的处罚流程图

办理机构:贵阳市发展和改革委员会

业务电话:0851-87989425; 0851-87989426

监督电话:0851-87989076

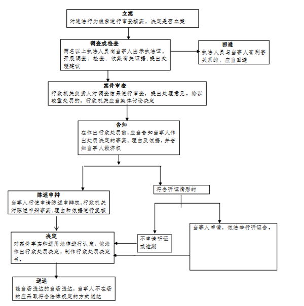
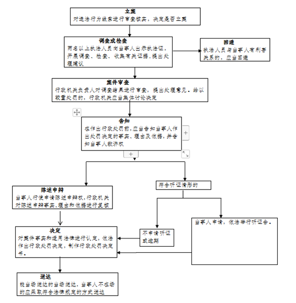
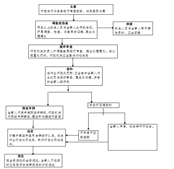
5、对生产单位超过单位产品能耗限额标准用能,情节严重,经限期治理逾期不治理或者没有达到治理要求的处罚流程图

办理机构:贵阳市发展和改革委员会

业务电话:0851-87989425; 0851-87989426

监督电话:0851-87989076

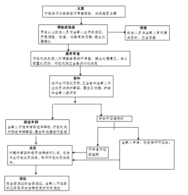
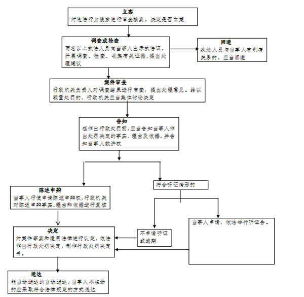
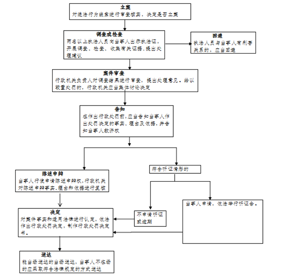
6、对从事节能咨询、设计、评估、检测 、审计、认证等服务的机构提供虚假信息的处罚流程图

办理机构:贵阳市发展和改革委员会

业务电话:0851-87989425; 0851-87989426

监督电话:0851-87989076

7、对无偿向本单位职工提供能源或者对能源消费实行包费制的处罚流程图

办理机构:贵阳市发展和改革委员会

业务电话:0851-87989425; 0851-87989426

监督电话:0851-87989076

8、对重点用能单位未按照《中华人民共和国节约能源法》规定报送能源利用状况报告或者报告内容不实的处罚流程图

办理机构:贵阳市发展和改革委员会

业务电话:0851-87989425; 0851-87989426

监督电话:0851-87989076

9、对重点用能单位无正当理由拒不落实整改要求或者整改没有达到要求的处罚流程图

办理机构:贵阳市发展和改革委员会

业务电话:0851-87989425; 0851-87989426

监督电话:0851-87989076

10、对重点用能单位未按照规定设立能源管理岗位、聘任能源管理负责人、并报管理节能工作的部门和有关部门备案又拒不改正的处罚流程图

办理机构:贵阳市发展和改革委员会

业务电话:0851-87989425; 0851-87989426

监督电话:0851-87989076

11、对违反《贵州省节约能源条例》第五十七条的处罚流程图

办理机构:贵阳市发展和改革委员会

业务电话:0851-87989425; 0851-87989426

监督电话:0851-87989076

12、对实行核准管理的项目,企业未依照规定办理核准手续开工建设或者未按照核准的建设地点、建设规模、建设内容等进行建设的,以欺骗、贿赂等不正当手段取得项目核准文件的处罚流程图

办理机构:贵阳市发展和改革委员会

业务电话:0851-87989075,0851-87989022,0851-87989426;

监督电话:0851-87989076

13、对实行备案管理的项目,企业未依照本条例规定将项目信息或者已备案项目的信息变更情况告知备案机关,或者向备案机关提供虚假信息的处罚流程图

办理机构:贵阳市发展和改革委员会

业务电话:0851-87989075

监督电话:0851-87989076

14、对企业投资建设产业政策禁止投资建设项目的处罚流程图

办理机构:贵阳市发展和改革委员会

业务电话:0851-87989075

监督电话:0851-87989076

15、企业投资项目监督检查流程图

办理机构:贵阳市发展和改革委员会

业务电话:0851-87989075

监督电话:0851-87989076

16、节能监督检查流程图

办理机构:贵阳市发展和改革委员会

业务电话:0851-87989426

监督电话:0851-87989076

17、权限内政府投资项目的审批(项目建议书、可行性研究报告、初步设计)流程图

业务电话:0851-87989507,监督电话:0851-87989076

法定期限:20个工作日(不含听证、评估或专家评审等时间)。

承诺期限:条件完备的3个工作日内(不含听证、评估或专家评审等时间)。

18、权限内企业(含外商投资、中外合资企业)投资项目备案流程图

办理机构:贵阳市发展和改革委员会

业务电话:0851-87989075,0851-87989022,0851-87989426

承诺时限:1个工作日

监督电话:0851-87989076

19、权限内重要商品和服务政府定价、政府指导价的制定和调整流程图

办理机构:贵阳市发展和改革委员会

业务电话:0851-87989601

监督电话:0851-87989076

20、电动汽车充电设施运营企业备案流程图

办理机构:贵阳市发展和改革委员会

业务电话:0851-87989022

法定期限:30个工作日

监督电话:0851-87989076

分享到:

上一篇:贵阳市住房和城乡建设局权力运行流程图(2019年版)
下一篇:贵阳市金融工作办公室行政权力流程图
 
您好,我是筑筑。欢迎您访问贵阳市人民政府网,需要帮助可随时点我哦!